图表上可以添加日期和时间显示。通过搜索需要显示的时间,相关数据可以显示在指针位置上。

如需设置时间显示,请从[通用设置]菜单中选择[采样设置],打开采样组,点击[模式]选项卡。点击[扩展设置],在[扩展功能设置]对话框中勾选[添加时间数据]复选框。只有在历史趋势图和采样设置中均设置时间显示,图表上才会显示时间。
有关采样设置的更多详情,请参阅下面的内容。
25.9 [通用设置] - [采样设置]设置指南

时间显示位置
最近时间
设置显示最新时间。
数据显示(日期和时间显示)被放置在图表画面上的右下角。
最远时间
设置是否显示最远时间。
数据显示(日期和时间显示)被放置在图表画面上的左下角。
设置的时间
设置当显示指针时是否显示指针位置的时间。
当在[显示历史数据]选项卡中设置了[显示指针]时,可以放置此项。
触摸(日期和时间显示)来显示从图表的日期和时间输入对话框中查找的采样数据。
显示位置
从右轴、原点或左轴中选择一个参照点来显示所选时间的查找结果。
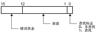
查找状态
指定是否为所选时间的查找状态检查设置一个地址。
状态
在日期和时间输入对话框中,输入日期和时间,触摸[ENT]来将[状态]地址中的位0置ON。

错误状态以如下错误代码表示。
错误代码
|
位12至15 |
描述 |
详情 |
|
0 |
成功完成 |
当成功完成处理时出现。 |
|
1 |
保留 |
— |
|
2 |
保留 |
— |
|
3 |
保留 |
— |
|
4 |
没有外部存储器 |
读取备份数据文件(BIN格式)时,未连接外部存储器、CF卡盖未关、USB存储器未正确格式化、或外部存储器损坏。 |
|
5 |
保留 |
— |
|
6 |
保留 |
— |
|
7 |
CF卡错误 |
CF卡未正确格式化、损坏或发生了其他错误。 |
|
8 |
保留 |
— |
|
9 |
数据丢失 |
备份数据文件(BIN格式)被删除 |
字体
字体类型
从[标准字体]或[矢量字体]中为日期/时间显示选择一种字体类型。
大小
选择日期和时间显示的字体大小。
标准字体
(8至64)×(8至128)
标准字体(固定大小)
[6×10], [8×13], [13×23]
矢量字体
6~127
文本属性
选择文本属性。
标准字体
从[标准]、[粗体]、[阴影]进行选择(当使用[6x10]固定字体大小时,选择[标准]或[阴影]。)
矢量字体
从[标准]、[粗体]或[空心]中选择。
日期
设置是否显示日期。
从下面选择显示格式。
yy/mm/dd
dd/mm/yy
mm/dd/yy
20yy/mm/dd
dd/mm/20yy
mm/dd/20yy
yy/mm/dd
20yy/mm/dd
时间
设置是否显示时间。
从下面选择显示格式。
hh:mm
hh:mm:ss

如果日期显示选择了“yy/mm/dd”或“20yy/mm/dd”,从以下两种类型中选择。
hh/mm/ss
hh/mm
7段码显示
选择用7段码显示日期和时间。

当已经设置了[标准字体]的固定字体或[矢量字体]中的[文本属性]时,不能设置此项。
数值颜色
选择数字的颜色。
阴影颜色
设置阴影的颜色。只有当在[标准字体]和[文本属性]中设置了[阴影]时,才可以设置此项。
背景颜色
定义日期/时间显示的背景色。
闪烁
选择闪烁及闪烁速度。